何花
安科瑞電氣股份有限公司,上海 嘉定 ;
摘要:介紹常熟集宿區宿舍遠程預付費系統,采用智能遠程預付費電度表,采集各商戶實時用電量、剩余電量,通過智能遠程預付費電度表進行遠程分合閘控制,實現先售電后用電。系統采用光纖組網的方式,組網后通過現場總線通訊傳至后臺,通過安科瑞Acrel-3200型遠程預付費電能管理系統實現各商戶用電的收費、監控和管理。
關鍵詞:宿舍;遠程預付費電度表;遠程預付費電能管理系統;Acrel-3200;
0 概述
本項目是為常熟集宿區宿舍設計一套智能用電計量管理系統,本系統主是針本對商戶用電的性質,實現商戶用電的智能化管理,本項目用電采用一戶一預付費形式進行集中管理。通訊管理機通過RS485總線采集所有終端電能計量儀表的數據。通訊管理機將數據通過由光纖組成的專用網絡將數據傳輸至中心管理計算機。系統管理軟件對數據進行存儲、處理,形成物業管理方需要的圖形、文字等形式的文件,以此實現整個項目商戶用電的智能化管理。
1 系統方案
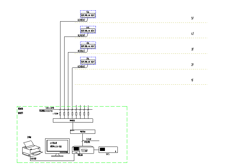
安科瑞Acrel-3200遠程預付費電能管理系統根據常熟集宿區宿舍項目實際情況進行組網設計,預付費電表安裝于宿舍樓共計4臺ADF300-III-36D(12S)。遠程預付費售電管理系統設置在辦公室,通過光纜連接。整體網絡結構如下圖所示:站控管理層、網絡通訊層和現場設備層。

現場設備層主要為:遠程預付費電度表。這些裝置分別對應相應的一次設備安裝在電氣柜內,這些裝置均采用RS485通訊接口,通過現場MODBUS總線組網通訊,實現數據現場采集。
網絡通訊層主要為:通訊服務器,其主要功能為把分散在現場采集裝置集中采集,同時傳至站控層,完成現場層和站控層之間的數據交互。
站控管理層:設有高性能工業服務器、顯示器、UPS電源、打印機等設備。監控系統安裝在服務器上,集中采集顯示現場設備運行狀況,以人機交互的形式顯示給用戶。
3 安科瑞能提供的產品
①預付費儀表
1)一戶一表
DTSY1352-NK為內控預付費儀表,80A以內直接接入,超過80A可以配和帶分勵脫口功能斷路器二次控制。
-
一表多戶
ADF300系列內控型多回路儀表,主要適用于小用電量商戶,學生宿舍等,60A以內可以直接接入,如超過60A需要用DTSY1352-NK預付費儀表,此款儀表III型可接入36路單相或12路三相,或單三相混合形式,但不超過36相,此款儀表I型是12路單相或4路三相。
-
預付費水表
預付費水表可接入第三方閥控水表,實現客戶用水預付費管理。
②軟件
安科瑞預付費軟件實時監測商戶用電、用水情況,即時顯示商戶戶費用情況,系統可以預設報警值,在剩余電量到達報警值可以發送短信給商戶,提示及早充值,如客戶未及時充值,剩余電量為0時通過現場預付費儀表自動分閘。具體功能見軟件介紹。
③維保
安科瑞總部位于上海嘉定,在全國主要城市都配有技術人員及售后人員。如有需求可以保證2小時內回應,必要時24小時以內派人現場處理。
4 系統功能
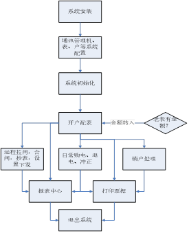
整個系統軟件設計分為三個大塊,分別是集中抄表服務系統,遠程預付費電能管理系統,以及用戶查詢系統。
集中抄表服務程序常年運行,不間斷定時對所有表進行遠程抄表;遠程預付費系統包含所有開戶、售電、遙控及報表功能;用戶查詢機系統用于商鋪查詢個人信息、充值和用電情況;另外還可配置手機端查詢網站,可用于商鋪用戶在手機網站終端上實時查詢個人信息、充值、遠程控制及每日用電情況,如果條件滿足,還支持用戶使用支付寶銀聯等方式遠程自助購電。

主要特點如下:
快速配置,即裝即用:將電表和通訊管理機配置導入系統就可以使用;遠程集中抄表:免去人工抄表,電表狀態實時性可到3分鐘以內;支持單獨計價、多費率、階梯電價:可對每塊電表單獨設置電價、費率和階梯電價;遠程售電:財務集中管理,電量實時下發,并比對充值次數防止作弊;

數據安全:網絡數據傳輸采用金融級的3DES加密算法,防止數據作弊竊電;手機短信提醒:當金額不足或金額欠費,共三級預警,都可及時短信通知商戶;遠程控制:可對任意一塊電表執行遠程拉閘或保電等一系列遠程控制操作,方便管理;
能耗分析及查詢:用戶和管理員都可查詢預付費表或各類接入的計量儀表每天的用能狀況;
個人手機查詢網站:支持手機端用戶自主購電,自主查詢。
傳統的IC卡預付費售電管理系統實現了先交費后用電的管理模式,但由于抄收電表數據依賴于購電卡,用戶用電數據滯后于發生時間,不僅需要人工抄表,也無法有效進行用電管理、監控和實時控制。
利用遠程預付費電能管理系統,無需IC卡,可以實現計算機遠程集中抄表、實時監控、遠程充值和遠程控制,再通過預警信息和短信通知,以及手機網站,物管部門即可完成整個抄表、收費、控制和核查工作,實現高度信息化和自動化,提高管理效率和水平,節約人力物力的同時,也提高了經濟效益,同時還具有防信息泄露防竊電的安全功能。
5 幫助客戶解決問題
-
墊資、收費難
傳統物管都是先用電后收費,安科瑞遠程預付費系統可實現先充值后用電,解決墊資收費難問題。
2、財務管理
幫助客戶進行售水、售電的財務管理、系統支持微信、支付寶、銀聯充值,可進行在線充值。
6 結束語
在商業用戶用電量不斷增長、對供電質量要求不斷提高的同時,大量拖欠電費的情況,加重了供電企業的經營風險。為了使供電企業提高電費收繳率,規避惡意欠費造成的經濟損失,安科瑞提供的Acrel-3200遠程預付費解決方案不但可以預收電費,實現“先交錢、后用電”,又可針對用戶用電性質不同可在電力供應緊張或響應政府關于“節能減排”等號召時有選擇性的進行限電。同時也避免物業公司的電費墊資問題,從而緩解了商業運營的資金壓力,另外將業主和配電區域隔離,防止了私接偷電的問題。